
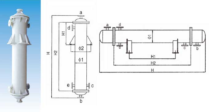
管口使用表
a.介質入口或出口 b.介質入口或出口 c.冷卻水入口 d.冷卻水出口 e.排凈口
| 物理機械性能表 | ||||||||||||||||||||||||||||||||||||||||||||||||||||||||||||||||
| ||||||||||||||||||||||||||||||||||||||||||||||||||||||||||||||||
|
換
熱 面 積 m2 |
殼 體
|
列管 (20) |
管接口規格
| |||||||||||
|
ф1
|
ф2
|
立式
|
臥式
|
管數
|
a
|
b
|
c
|
d
|
e
| |||||
|
H1 |
H2 |
H |
H1 |
H2 |
H | |||||||||
|
2 |
250 |
470 |
250 |
800 |
1350 |
400 |
800 |
1450 |
48 |
50
|
50
|
40
|
50
|
50
|
|
3 |
250 |
470 |
300 |
1050 |
1650 |
600 |
1050 |
1750 |
48 | |||||
|
4 |
250 |
470 |
450 |
1430 |
1950 |
800 |
1430 |
2050 |
48 | |||||
|
4 |
310 |
530 |
300 |
888 |
1550 |
600 |
888 |
1650 |
75 | |||||
|
5 |
310 |
530 |
400 |
1100 |
1800 |
800 |
1100 |
1800 |
75 | |||||
|
6 |
310 |
530 |
450 |
1350 |
2000 |
800 |
1350 |
2050 |
75 | |||||
|
8 |
310 |
530 |
600 |
1800 |
2450 |
1000 |
1800 |
2500 |
75 |
65
|
65
|
50
|
65
|
50
|
|
10 |
310 |
530 |
750 |
2250 |
2900 |
1300 |
2250 |
2950 |
75 | |||||
|
10 |
400 |
620 |
450 |
1350 |
2050 |
800 |
1350 |
2100 |
144 | |||||
|
12 |
310 |
530 |
900 |
2700 |
3350 |
1600 |
2700 |
3400 |
75 | |||||
|
12 |
400 |
620 |
550 |
1650 |
2300 |
1000 |
1650 |
2350 |
144 | |||||
|
14 |
400 |
620 |
650 |
1900 |
2550 |
1100 |
1900 |
2600 |
144 | |||||
|
16 |
400 |
620 |
700 |
2150 |
2800 |
1200 |
2150 |
2850 |
144 | |||||
|
18 |
400 |
620 |
750 |
2250 |
2950 |
1300 |
2250 |
3000 |
144 |
80
|
80
|
50
|
65
|
50
|
|
20 |
400 |
620 |
800 |
2500 |
3200 |
1500 |
2500 |
3250 |
144 | |||||
|
22 |
400 |
620 |
900 |
2750 |
3400 |
1600 |
2750 |
3450 |
144 | |||||
|
24 |
400 |
620 |
1000 |
3000 |
3600 |
1800 |
3000 |
3650 |
144 | |||||
|
30 |
500 |
720 |
700 |
2100 |
2800 |
1200 |
2100 |
2850 |
234 | |||||
|
40 |
500 |
720 |
1000 |
3000 |
3700 |
1800 |
3000 |
3750 |
234 | |||||
|
50 |
500 |
720 |
1500 |
3500 |
4200 |
2100 |
3500 |
4250 |
234 |
100
|
100
|
50
|
65
|
50
|
|
50 |
600 |
820 |
850 |
2500 |
3200 |
1500 |
2500 |
3250 |
346 | |||||
|
60 |
600 |
820 |
1000 |
3000 |
3700 |
1800 |
3000 |
3750 |
346 | |||||
|
70 |
600 |
820 |
1000 |
3500 |
4200 |
2100 |
3500 |
4250 |
346 | |||||
|
80 |
600 |
820 |
1500 |
4000 |
4700 |
2400 |
4000 |
4750 |
346 | |||||
|
90 |
600 |
820 |
1500 |
4500 |
5200 |
2700 |
4500 |
5250 |
346 | |||||
|
90 |
700 |
920 |
1000 |
2800 |
3500 |
1600 |
2800 |
3550 |
512 | |||||
|
100 |
700 |
920 |
1000 |
3100 |
3800 |
1900 |
3100 |
3850 |
512 |
150
|
150
|
65
|
80
|
50
|
|
120 |
800 |
1020 |
1000 |
3000 |
3700 |
1800 |
3000 |
3750 |
646 | |||||
|
150 |
800 |
1020 |
1500 |
3700 |
4400 |
2200 |
3700 |
4450 |
646 | |||||
|
200 |
800 |
1020 |
1700 |
4435 |
5135 |
2900 |
4435 |
5135 |
646 |
200 |
200 |
80 |
100 |
65 |